西门子(DCS系统)
16路带冗余继电器输入模组(SMD-16DI/R/Red)16路带冗余继电器输入模组(SMD-16DI/R/Red)16路带冗余继电器输入模组(SMD-16DI/R/Red)16路带冗余继电器输入模组(SMD-16DI/R/Red)

16路带冗余继电器输入模组(SMD-16DI/R/Red)

特性

① 16通道输入 ② 支持TS35导轨安装

③ 支持冗余电源输入 ④ 常开常闭选择跳线 ⑤ 支持冗余模式输入

产品规格参数

basic parameters


西门子-SMD-S7300-DI16-R-Red



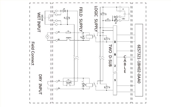
接线示意图

wiring diagram

西门子-SMD-S7300-DI16-R-Red