产品中心
解决方案
新闻资讯
世麦德首页
继电器模组
IO端子台
IO连接线
接线端子
产品中心
方案案例
新闻资讯
关于世麦德
联系我们
西门子(DCS系统)
8路模拟量带Hard冗余输出模组(SMD-8AOH-Red)
特性
① 支持冗余模式输出
② 8通道输出
③ 支持TS35导轨安装
④ 支持冗余电源输入
产品规格参数
basic parameters
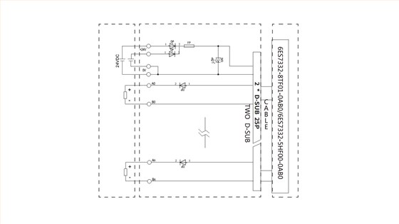
接线示意图
wiring diagram
其他产品
/ Products
M12 4针 180度预铸线
世麦德 穿墙式接线端子 2EDGWC-5.08mm
世麦德 接线端子 2EDG-UKR-5.08MM
世麦德 直插式接地端子 PT2.5-QUATTRO-PE