1CO继电器模组
直插式继电器模组(SMD-8DO-1CO-DRY-T/T 220VAC)直插式继电器模组(SMD-8DO-1CO-DRY-T/T 220VAC)直插式继电器模组(SMD-8DO-1CO-DRY-T/T 220VAC)直插式继电器模组(SMD-8DO-1CO-DRY-T/T 220VAC)直插式继电器模组(SMD-8DO-1CO-DRY-T/T 220VAC)

直插式继电器模组(SMD-8DO-1CO-DRY-T/T 220VAC)

特性

①2、3、4、5、6、8、10、12、16通道继电器隔离输出;

② 支持TS35导轨安装;

③ 非常紧凑;

④ PNP/NPN通用;

⑤ 续流二极管(可选)。

⑥ 负载可选压敏电阻


直插式继电器模组220VAC

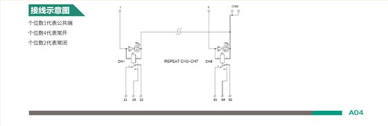
继电器模组接线图